# 事件子流程
# 一、基本介绍
# 1.1 什么是事件子流程
事件子流程(Event Sub-Process)是BPMN2.0新增的特殊子流程,用于在整个父流程生命周期内持续监听和处理特定事件。
# 1.2 设计初衷
- 解决传统边界事件需要包裹整个流程的问题
 - 提供更清晰、更优雅的流程建模方式
 - 保持主流程结构简洁的同时实现全局事件监听
 
# 二、与传统方式的对比
# 2.1 传统边界事件方案
[主流程边界]
┌───────────────────────────────┐
│ 订单创建 → 物流处理 → 支付处理 │
└──────────────┬────────────────┘
               │
        [退货边界事件]

▲ 传统边界流程示例图
缺点:
- 需要创建包裹整个流程的大框
 - 破坏主流程的可读性
 - 难以维护
 
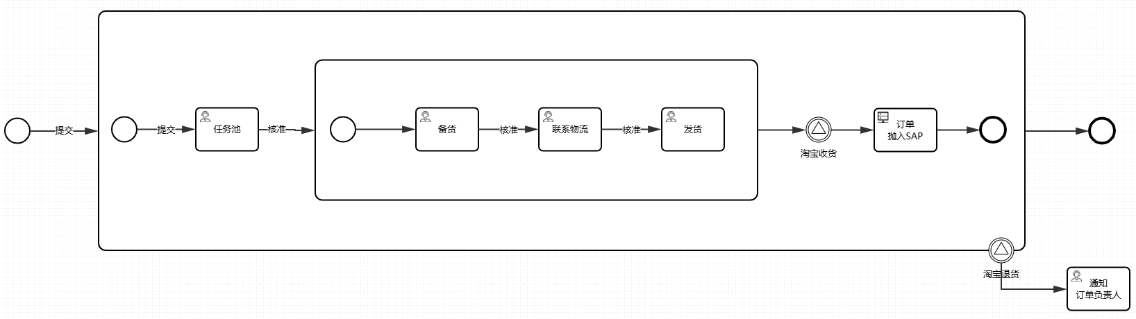
# 2.2 事件子流程方案
[主流程]
订单创建 → 物流处理 → 支付处理
[事件子流程]
退货信号捕获 → 后续处理

▲ 事件子流程示例图
优点:
- 主流程保持线性结构
 - 事件处理逻辑独立封装
 - 可视化更清晰
 
# 三、核心特性
# 3.1 事件监听范围
- 监听整个父流程执行期间的事件
 - 支持多种事件类型(消息/信号/定时等)
 
# 3.2 运行机制
- 随父流程启动而激活
 - 持续监听直到父流程结束
 - 可配置为中断/非中断模式
 
# 五、最佳实践
# 5.1 适用场景
- 需要全程监听的事件(如退货、取消等)
 - 后台定时任务(如超时监控)
 - 全局异常处理
 
# 5.2 设计建议
- 为事件子流程设置明确的命名
 - 复杂逻辑应在子流程内封装
 - 避免创建过多事件子流程
 
# 六、注意事项
- 中断型事件子流程会终止主流程所有活动
 - 非中断型会继续执行主流程
 - 不同BPM工具实现可能略有差异
 
提示:在流程设计时,应先考虑使用事件子流程替代包裹整个流程的边界事件,以获得更好的可读性和可维护性。